DEHNsafe

  • Protezione da sovratensioni bipolare per apparecchi finali a 230 V
  • Per impiego nelle scatole per prese e nelle canaline per cavi
  • Maggiore sicurezza contro le inversioni di collegamento, grazie al circuito di protezione a Y
  • Segnalazione ottica multipla di funzionamento
  • Funzione acustica programmabile
  • Morsetti per cablaggio passante
  • Indipendente dal design della presa

Details

lorem ipsum
lorem ipsum
lorem ipsum

DEHNsafe

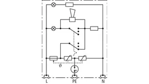
Dispositivo di protezione da sovratensione per canaline di cavi e scatole a incasso. Per reti monofase TN e TT 230 V.

1 Product

Part No. 924370 DSA 230 LA

GTIN 4013364081321, Customs tariff No. (EU): 85363010, Gross weight: 88.00 g, PU: 1.00 pz.


Images

Additional information

Limitatore di sovratensione per canaline di cavi DEHNsafe 230 LA
Dispositivo di protezione da sovratensione per canaline di cavi e scatole a incasso. Per reti monofase TN e TT 230 V
SPD Tipo 3 secondo CEI EN 61643-11
Per impiego nelle scatole per prese e nelle canaline per cavi
Segnalazione ottica multipla di funzionamento
Funzione acustica programmabile
Tensione massima continuativa: 255 V AC
Livello di protezione: ≤ 1,5 kV
Corrente impulsiva totale di scarica (8/20 µs): 5 kA
Protezione di corrente max lato rete:
Coordinamento energetico secondo CEI EN 62305-4
SPD della famiglia di prodotti Red/Line

Fabbricato: DEHN
Tipo: DSA 230 LA
Art.: 924370
o similare.

Certificates

 

Technical data

SPD secondo EN 61643-11 / ... IEC 61643-11 Tipo 3 / Class III
Tensione massima continuativa AC (UC ) 255 V (50 / 60 Hz)
Corrente impulsiva nominale di scarica (8/20 µs) (In ) 3 kA
Corrente impulsiva complessiva di scarica (8/20 µs) [L+N-PE] (Itotal ) 5 kA
Livello di protezione [L-N] / [L/N-PE] (UP ) ≤ 1250 / ≤ 1500 V
Protezione max di sovraccorente in rete B 16 A
Indicazione di diffetto luce rossa + cicalino
Indicazione di funzionamento luce verde

Product 924370 was added to Notepad.

Product 924370 was added to the cart.


back to top